Battery PowerPoint PPT Presentation

presentation player overlay
1 / 8
About This Presentation
Transcript and Presenter's Notes

Title: Battery


1
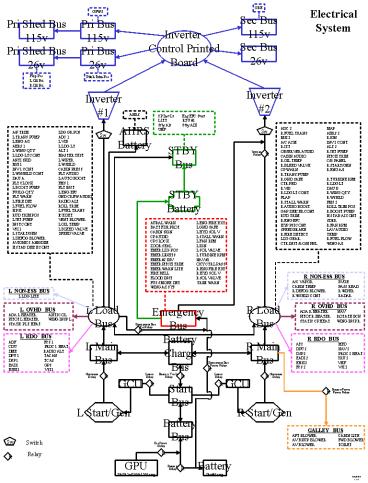
T-1A Electrical System
GRE
GPWS
Sec Bus 115v
Pri Bus 115v
Pri Shed Bus 115v
Inverter Control Printed Board
Sec Bus 26v
Pri Bus 26v
Pri Shed Bus 26v
Flap Pos L Oil Psi R Oil Psi
Pitch Trim Pos
Inverter 2
Inverter 1
AHRS
CP Inst Lt Eng EFC Start L ITT
RTU 1 Stby Alt Stby ADI UHF
ADC 2 MAP R FUEL TRANS AHRS 2 MSI 2 R IGN A/C
ACM INV 2 CONT R ITT ALT 2 OBSERVER AUDIO R JET
PUMP CABIN AUDIO PITCH TRIM R OIL TEMP C/B
PANEL R BLEED VALVE R START/GEN CP WARN R ENG
A/I R TRANS PUMP R GND SAFE R TURBINE RPM CTR
PED R LDG LT R VIB DAU B R LDG LT CONT R WING
QTY FLAP R WSHLD R STALL WARN FMS 2 R AUDIO
BOOST ROLL TRIM POS GAP DEICER CONT R BOOST
PUMP RUD TRIM H STAB AI CONT R ENG EFC SDRR HYP
PSI CONT R FAN RPM SPEED BRAKE LAV AUDIO R FIRE
DETECT TEMP LDG GEAR R FUEL FLOW CTR INST O/H
PNL WING A/I
A/P TRIM LDG GR POS L TRANS PUMP ADC 1 L ENG
A/I L VIB AHRS 1 L LDG LT L WING QTY ALT 1 L LDG
LT CONT MASTER TEST ANTI SKID L WIPER MSI 1 L
WSHLD INV 1 CONT CABIN PRESS L WNSHLD CONT PLT
AUDIO DAU A L AUTO BOOST PLT CLOCK FMS 1 L BOOST
PUMP PLT INST FUSLG QTY L ENG EFC PLT WARN GND
CREW AUDIO L FIRE DET RADIO ALT L FUEL FLOW ROLL
TRIM H PSI L FUEL TRANS RUD TRIM POS ICE DET L
JET PUMP VENT BLOWER INST CONT L OIL TEMP VSI 1 L
BLEED VALVE L START/GEN XFEED VALVE L DEFOG
BLOWER AVIONICS ANN/DIM H STAB DEICE CONT
Sw
AHRS Battery
Sw
STBY Bus
R
Inverter Relay
STBY Battery
AURAL WARN L ENG FIRE EXT BATT FDR PROT L GND
SAFE CABIN SIGN L HYD SOL V CP AUDIO L STALL
WARN CP CLOCK L FAN RPM DOOR SEAL L IGN EMER LDG
POS L SOL VALVE EMER LIGHTS L TURBINE RPM EMER 2
INV NAV 1 EMER PITCH TRIM OXY CTRL PASS EMER
WARN LITE R ENG FIRE EXT FIRE BELL R HYD SOL
V FLOOD INST R SOL VALVE FUS SMOKE DET TRIM
WARN WING A/I SYS
R NON-ESS BUS A/C VAPOR BVGE CABIN
TEMP PASS READ R DEFOG BLOWER R WIPER R WSHLD
CONT RADAR
L NON-ESS BUS L LDG LITE
R OVHD BUS AOA R HEATER
NAV PITOT R HEATER ROTATE BCN STATIC CP
HEAT WING INSP R
L OVHD BUS AOA L HEATER
ANTI COL PITOT L HEATER WING INSP L
STATIC PLT HEAT
L Load Bus
R Load Bus
Emergency Bus
Emergency Bus Tie Relay
R
R RDO BUS ATC
MFD DPU 2
NAV 2 DSP 2
PROC 2 HEAT EADI 2
TRU 2 EHSI 2
VHF FCS 2 VSI 2
L RDO BUS ADF
FCS 1 CDU PROC 1
HEAT DME RADIO ALT DPU
1 TACAN DSP 1
TCAS EADI
GPS ESHI 1 VSI 1
Battery Charge Bus
R Main Bus
L Main Bus
Emergency Bus Power Relay
R
R
R
R
Generator Relay
Generator Relay
Starter Relay
Starter Relay
Battery Tie-In Relay
R
R
GCU
GCU
Start Bus
R
Battery Power Power Relay
L Start/Gen
R Start/Gen
Battery Bus
GALLEY BUS AFT BLOWER CABIN LITE AV
BKUP BLOWER FWD BLOWER AV BLOWER TOILET
Sw
Switch
Ext Power Relay
Relay
R
R
Battery 24v/40amp
GPU 28-28.5v/1000-1500amp
R
Battery Relay
Leighton v1.3
2
T-1A Hydraulic System
Engine Bleed Air (15psi)
Reservoir Relief Valve
Filter With Bypass
Air Filter
Vacuum Relief Valve
Check Valve
Reservoir 0.8-1.1 gal
Bleed Air
Shutoff Valve
LH ENG FIRE PUSH
Shutoff Valve
LH ENG FIRE PUSH
HYD Level Lo (0.6gal)
R Pump
L Pump
Drain Line
LH Pump Low (750psi)
RH Pump Low (750psi)
Pressure Sensor
Pressure Sensor
Ground Connector
Filter With Bypass
Filter With Bypass
Check Valve
Check Valve
Check Valve
Relief Valve (1650psi)
Bypass Valve (1850psi)
Pressure Dump Switch
HYD Pressure Gauge
Pressure Sensor
Valve Package
Landing Gear Flaps Speed Brakes
Brakes
Leighton v1.3
3
T-1A Fuel System
Transfer Pump
Gravity Refuel Total Pounds (JP8) Wings 2834 /
423gal (1417/ / 211.5 each wing) Fuselage 2117
/ 316gal Total 4951 / 739gal
Pressure Refuel Total Pounds (JP8) Wings 2740
/ 409gal (1370 /204.5gal each wing) Fuselage
2426 / 362 gal Total 5166 / 771 gal
Fuel Probes 4 per Wing 2 Mid-Left 1 Aft Cabin 1
Aft Fuselage
Transfer Jet Pump
Jet Pump
Boost Pump
Filler
F
R F XFR PRESS LO (5 /-.5psi)
L F XFR PRESS LO (5 /-.5psi)
R FUEL LEVEL LO (200/32g)
R FUEL FEED (70/11g)
R WNG TK OV PRESS (3.5 /- .5psi)
L FUEL LEVEL LO (200/32g)
L FUEL FEED (70/11g)
L WNG TK OV PRESS (3.5 /- .5psi)
Left Mid-Tank
Right Mid-Tank
Fuel Level Probe
Shutoff Valve
Fuel Level Probe
Shutoff Valve
Check Valve
Check Valve
Check Valve
Check Valve
F
F
Check Valve
Check Valve
Shutoff Valve
Shutoff Valve
Shutoff Valve
Shutoff Valve
Shutoff Valve
Aft Cabin Tank
LH ENG FIRE PUSH
LH ENG FIRE PUSH
Aft Fuselage Tank
Filter
L F Filter Bypass (2.3 /-.2psi)
Filter
R F Filter Bypass (2.3 /-.2psi)
Engine Pump
Engine Pump
L FUEL PRESS LO (5 /- .5psi
R FUEL PRESS LO (5 /- .5psi)
Single Point Refueling
F
Leighton v1.3
4
T-1A Landing Gear System
Hydraulic Supply
Emergency Gear Extension
Landing Gear Control Panel
Nitrogen
Uplock Control Cable
Hydraulic Return Line
Pneumatic Control Valve
Gear Selector Valve
Door Selector Valve
Valve Package
Shuttle Valve
Shuttle Valve
Left Gear Actuating Cylinder
Right Gear Actuating Cylinder
Left Gear Downlock Release Actuating Cylinder
Right Gear Downlock Release Actuating Cylinder
Left Inboard Door Actuating Cylinder
Right Inboard Door Actuating Cylinder
Nose Gear Actuating Cylinder
Nose Gear Downlock Release Actuating Cylinder
Left Gear Uplock Assembly
Right Gear Uplock Assembly
Right Door Uplock Assembly
Left Door Uplock Assembly
Nose Gear Uplock Assembly
Leighton v1.1
5
T-1A Brake System
Brake Fluid Reservoir
Hydraulic Return Line
Pilots Master Cylinders
Copilots Master Cylinders
Accumulator 900 /-50
Power Brake Valve
Hydraulic Supply
Control Box
Control Valve
ANTI SKID FAIL
Brake
Brake
Emergency Brake Control Valve
Nitrogen
Safety Relay
Leighton v1.1
6
T-1A Pneumatic System
Engine Anti-Ice Bleed Air Valve
Engine Bleed Air
Venturi
Entrance Door Seal
Check Valve
Pressure Regulator/ Shutoff Valve
Air Conditioning Temperature Control System
Venturi
Hydraulic Reservoir Package
Check Valve
Pressure Regulator
Air Cycle Unit
Pressure Ejector
Pressure Regulator
Overboard
Check Valve
Check Valve
Venturi
Wing Anti-Ice Valves
Pressure Regulator/ Shutoff Valve
Check Valve
Cabin Pressure Control System
Solenoid Shutoff Valve
Emergency Cabin Pressure
Engine Bleed Air
Venturi
Unregulated Air
Vacuum
15psi Air
Engine Anti-Ice Bleed Air Valve
30psi Air
Leighton v1.0
7
T-1A Engine Oil System
Oil Tank 2.03
Excess Oil Bypass Line
Pump (Powered by N2)
Cooler (Fuel Oil Exchanger
Filter with Bypass
L/R O Filter Bypass
Scavenger Pump (Aft Engine Area)
Scavenger Pump
Pressure Sensor
Temp/Press Gauge
Temp Sensor
Press Lo Sensor lt40psi
Engine (5 Bearings)
- Oil From the Back Pools Under Rear Bearings -
Oil from the Front and Middle Engine drips into
the Accessory Gear Box - High Air pressure
against the labyrinth seals on the bearings
prevents the loss of oil from the bearings
Hudson v1.0
8
T-1A Bleed Air Anti-Ice System
Defog Air OV HT gt200
Floor/Defog
Wing OV HT gt212 or gt350
Wing OV HT gt212 or gt350
Air Cycle Unit
Wing Leading Edge
Wing Leading Edge
WG ICE LO lt140
WG ICE LO lt140
BL AIR DCT FAIL 350 or 3.5 -/.5 psi
Left Engine
Right Engine
L/R Eng Ice Temp LO lt120
Engine A/I
Engine A/I
Leighton v1.0
Write a Comment
User Comments (0)
About PowerShow.com